|
捷麥公司生產的C11係列模塊是單向收發的數傳電台,其中C11T代表單向發射,C11R代表單向接收,主要應用有以下幾種。 1、 典型應用方法一:一發一收 一發一收的應用模式在下麵的領域中有廣泛應用。其一是可視的遙控及有其他的反饋途徑的的遙控領域。如天車遙控,機器人控製、可視監控係統的雲台控製等。其二是:單向發送的各種狀態數據的傳輸。如高爐溫度、衡器的稱重重量、氣球上的氣象參數采集等。連接關係見下圖
2、 典型應用方法二:單點發多點收 這種方法多用於可視的遙控及有其他的反饋途徑的的遙控及無反饋途徑對可靠性要求不高的遙控領域。見下圖
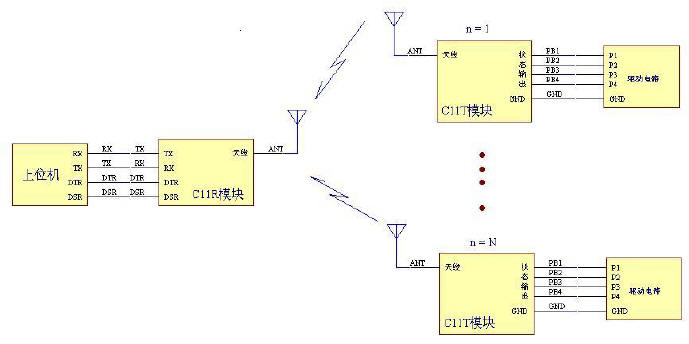
 3、 典型應用方法四:單點收多點發 這種方法多用於組成所傳輸的數據量小、發生的概率小的報警網絡示意,見下圖

|