|
直角坐標機器人在塗膠行業的應用
suizhejiqirenjishudefazhan,jiqirenzaigongyezhongyuelaiyuezhongyao,keyishixianshougongwufawanchengdefuzagongzuo,erqiezhixingdongzuolinghuo,keyishixianfuzadekongjianguijikongzhi。tebieshiyongyuduopinzhong,bianpiliangderouxinghuashengchan。AWD-Robot直角坐標機器人具有結構緊湊、操作方便、性能穩定、經濟實用等優點,已廣泛應用於點膠、注膠、塗膠、焊料封口、圖像檢測等領域
適用產品: 集成電路、印刷電路板、彩色液晶屏、電子元器件(如繼電器、手機揚聲器)、光學鏡頭、汽車部件,醫療用品。
適用膠劑: 錫膏、錫膏、導電膠、UV膠、瞬幹膠、環氧膠、密封膠.
用 途: 滿足集成電路、印刷電路板、彩色液晶屏、電子元器件(如繼電器、手機揚聲器)、光學鏡頭、汽車部件,醫療用品等產品的密封工藝要求。
直角坐標機器人在反滲透膜塗膠上的應用
要求:在反滲透膜上連續均布塗膠
塗膠曲線為空間三維曲線。
此塗膠設備分為X-Y-Z三個自由度
X軸行程為1000mm,
Y軸行程為600mm,
Z軸行程為400mm
X軸速度為20-750mm/s,
Y軸速度為20-600mm/s,
Z軸速度為20-400mm/s,
每軸的重複定位精度為0.05mm
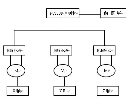
控製係統選用英國TRIO運動控製卡加觸摸屏的形式,可以按客戶要求開發操作界麵,可實現X-Y軸插補運動。
工藝:可以在X-Y的行程內,走出各種曲線形狀,可以實現不同規格、形狀工件的塗膠。Z軸主要是為了適應不同高度的工件或工作台以及在塗膠結束時上提膠槍把膠絲拉斷。
負載:15KG-20KG
根據以上要求,我們設計了一台三坐標機器人。
機器人組成: 該機器人由安裝架、機器人定位係統、伺服驅動係統、供膠係統及塗膠槍、控製係統及電控配電係統、安全防護裝置等組成。 1、機器人安裝架 機器人安裝架由鋼材搭建。使用鋼材安裝架的好處是剛性好,變形量小,設計簡單、美觀、安裝方便。 2、機器人定位係統 機器人定位係統是整台設備的核心,為AWD-Robot公司產品,三坐標均為同步帶傳動(可選用精密絲杠傳動)直線導軌,單坐標重複定位精度為0.05mm,最快直線運動速度:5m/s。
X軸選用雙根龍門式導軌機器人(DTL060.300.1000)行程1000mm.通過傳動杆實現雙軌同步,單電機加減速機驅動。

Z軸選用單根抓取式導軌機器人(DTV060.300.400)采用軸運動,電機和滑塊不動的方式實現垂直方向的運動。電機采用帶抱閘電機,掉電實現保護功能。
3、伺服驅動係統 該塗膠機器人的選用日本鬆下伺服電機MHMD係列,每個運動軸配有一台伺服電機,其中垂直運動軸為帶抱閘伺服電機。采用交流伺服電機加減速機驅動,X軸選用日本Panasonic 750W電機配MOTEC,APE80-8減速機,Y軸選用日本Panasonic 400W電機配MOTEC,APE60-8減速機,Z軸需用日本Panasonic 400W加製動配MOTEC,APE60-8減速機。
 
4、供膠係統及塗膠膠槍 供膠係統是美國的GRACO產chan品pin,以yi穩wen定ding的de壓ya力li,將jiang膠jiao壓ya送song到dao自zi動dong塗tu膠jiao槍qiang的de槍qiang頭tou。膠jiao泵beng驅qu動dong氣qi源yuan的de壓ya力li可ke調tiao,經jing加jia壓ya後hou膠jiao的de壓ya力li也ye可ke作zuo適shi應ying性xing調tiao整zheng,通tong過guo選xuan擇ze適shi當dang孔kong徑jing的de塗tu膠jiao咀ju達da到dao最zui佳jia的de控kong製zhi效xiao果guo,保bao證zheng膠jiao型xing的de一yi致zhi性xing。通tong過guo對dui出chu膠jiao量liang和he運yun行xing速su度du的de調tiao整zheng,保bao證zheng所suo塗tu膠jiao形xing均jun勻yun一yi致zhi,達da到dao理li想xiang的de塗tu膠jiao效xiao果guo。 塗膠槍為密封膠專用,具有倒吸膠功能。采用矽油杯對塗膠嘴進行浸入式防護,每次塗膠後塗膠嘴浸入矽油杯中。 5、控製係統及電控配電係統 控製係統由工控機、英國TRIO運動控製卡組成,型號為PCI208。該係統可預置多種工件的塗膠程序,更換品種時可在觸摸屏上調用相應程序。 PCI208是Trio Motion公司的一款基於PC機的PCI總線控製的數字運動控製卡,該控製卡采用了獨立的120MHz的DSP微處理器技術,提高了電機運動和計算的處理速度。該控製卡可以控製2~8個軸的伺服電機或步進電機或者是二者的任意結合;32-bit的33MHz,2.2版本的PCI總線。采用100-pin的高密度屏蔽電纜與外部轉接模塊連接,提高了設備的抗幹擾信號的能力。提供Active X可以用VB、VC、C/C++等高級語言根據設備的需要進行二次開發,還有CAN總線口,可以根據設備的需要對I/O和模擬輸入口進行擴展,1~8個軸直線插補、圓弧插補、螺旋線插補、輪廓控製、速度控製、電子齒輪、電子凸輪、同步、虛擬軸控製,運動控製卡有豐富的函數庫,可以任意設定運動特性,如加速曲線形狀,空間曲線的插補運動,能過實現平滑的運動特性


6、安全防護裝置 該機具有故障提示及報警功能,並且每次出現故障時都能準確的反映出故障具體位置,便於迅速排除故障,主要包括:機器人碰撞保護功能;工件安裝到位檢測;膠桶的缺膠報警;光幕安全保護。
編程方法: 1、示教編程:在反滲透膜塗膠軌跡上,先描出數個特征點(如直線與直線的銜接點,直線與圓弧的連接點,圓弧與圓弧的聯結點),然後手動操作機器手,使膠槍逐一對準特征點,確認並記憶這些點的坐標,控製係統自動將這些點聯結成一條完整的平滑的曲線。 2、按圖編程 按照繪好的機械圖紙,將複雜的曲線分割成若幹標準的直線、圓弧(圓橢圓等)、拋(pao)物(wu)線(xian)等(deng),確(que)保(bao)這(zhe)些(xie)線(xian)單(dan)元(yuan)能(neng)夠(gou)用(yong)控(kong)製(zhi)係(xi)統(tong)固(gu)有(you)函(han)數(shu)描(miao)述(shu)。用(yong)固(gu)有(you)的(de)函(han)數(shu)按(an)順(shun)序(xu)描(miao)述(shu)這(zhe)些(xie)線(xian)單(dan)元(yuan),使(shi)圖(tu)紙(zhi)描(miao)繪(hui)的(de)曲(qu)線(xian)變(bian)為(wei)機(ji)器(qi)人(ren)的(de)運(yun)動(dong)曲(qu)線(xian)。 示(shi)教(jiao)編(bian)程(cheng)方(fang)式(shi)的(de)優(you)點(dian)是(shi)易(yi)學(xue)易(yi)用(yong)靈(ling)活(huo),克(ke)服(fu)了(le)按(an)圖(tu)編(bian)程(cheng)以(yi)塗(tu)膠(jiao)軌(gui)跡(ji)數(shu)據(ju)輸(shu)入(ru)繁(fan)瑣(suo)過(guo)程(cheng)。采(cai)用(yong)示(shi)教(jiao)編(bian)程(cheng)方(fang)式(shi)後(hou),僅(jin)需(xu)工(gong)件(jian)實(shi)物(wu)即(ji)可(ke)快(kuai)捷(jie)方(fang)便(bian)地(di)完(wan)成(cheng)編(bian)程(cheng)。而(er)且(qie)三(san)維(wei)空(kong)間(jian)內(nei)任(ren)意(yi)曲(qu)線(xian)軌(gui)跡(ji)的(de)塗(tu)膠(jiao)均(jun)勻(yun)。機(ji)器(qi)人(ren)示(shi)教(jiao)編(bian)程(cheng)方(fang)式(shi),使(shi)設(she)備(bei)的(de)操(cao)作(zuo)更(geng)趨(qu)柔(rou)性(xing)化(hua)與(yu)智(zhi)能(neng)化(hua),可(ke)以(yi)隨(sui)意(yi)調(tiao)用(yong)和(he)修(xiu)改(gai)塗(tu)膠(jiao)程(cheng)序(xu)。缺(que)點(dian)是(shi)針(zhen)對(dui)高(gao)精(jing)密(mi)圖(tu)膠(jiao)不(bu)能(neng)完(wan)好(hao)的(de)保(bao)證(zheng)塗(tu)膠(jiao)精(jing)度(du)。 影響塗膠效果的因數: 1.塗膠的效果與很多因素有關: 機器手的重複精度、運動速度、機械剛性、軌跡的特性、膠的特性、供膠係統的特性、控製係統的特性等。所以在設計圖膠機器人時,必須把所有的問題分析透徹,才有可能設計出好用的產品。 guanghuaquxian,gaiquxianjiushigongjianxuyaotujiaodeyundongguiji。shijiaobianchengfangshikefuleshukongbianchengyitujiaoguijishujushuru,bixujiezhuzhunquedelingjiantuzhijishixianjisuanchuguijiquxianjiediandezuobiao,zhubushurudefansuofangshi。caiyongshijiaobianchengfangshihou,jinxugongjianshiwujikekuaijiefangbiandiwanchengbiancheng。shiyongyusanweikongjianneirenyiquxianguijidetujiaohecailiaojunyuntubu。jiqirenshijiaobianchengfangshi,shishebeidecaozuogengqurouxinghuayuzhinenghua,keyisuiyitiaoyonghexiugaitujiaochengxu。
 
|