一、平行節點的概念
運行相同的監控軟件,職責相同的兩個或多個計算機站點,我們稱為平行節點。如ru兩liang台tai計ji算suan機ji都dou運yun行xing紫zi金jin橋qiao監jian控kong軟ruan件jian,具ju有you相xiang同tong的de數shu據ju源yuan,數shu據ju連lian接jie項xiang也ye相xiang同tong。在zai係xi統tong中zhong承cheng擔dan相xiang同tong的de職zhi責ze,這zhe樣yang的de兩liang台tai計ji算suan機ji成cheng為wei平ping行xing節jie點dian。在zai下xia麵mian的de示shi意yi圖tu中zhong,平ping行xing節jie點dianA、 B、C均jun與yu下xia麵mian相xiang同tong的de控kong製zhi係xi統tong通tong信xin,它ta們men同tong為wei工gong作zuo節jie點dian,完wan成cheng同tong樣yang的de任ren務wu。平ping行xing節jie點dian用yong於yu可ke靠kao性xing要yao求qiu比bi較jiao的de高gao應ying用yong場chang合he。平ping行xing節jie點dian是shi紫zi金jin橋qiao公gong司si新xin提ti出chu的de概gai念nian。
結構圖

二、平行節點的作用
平行節點有哪些作用呢?
1、互為備份。平行節點完成相同的功能,共同分擔係統的任務,彼此互為備用。隻要一個節點正常,理論上係統就能正常運行。
2、平行節點間數據同步。上麵示意圖中,節點A、B、C可能不是同時啟動,啟動後也不一定都是一直運行。這樣節點A、B、C的曆史數據、報警記錄、操(cao)作(zuo)事(shi)件(jian)都(dou)可(ke)能(neng)不(bu)完(wan)整(zheng)。但(dan)是(shi)這(zhe)些(xie)數(shu)據(ju)合(he)並(bing)起(qi)來(lai)可(ke)能(neng)是(shi)完(wan)整(zheng)的(de)。為(wei)了(le)保(bao)持(chi)節(jie)點(dian)間(jian)數(shu)據(ju)的(de)依(yi)賴(lai)性(xing),在(zai)節(jie)點(dian)啟(qi)動(dong)後(hou)可(ke)以(yi)檢(jian)查(zha)平(ping)行(xing)節(jie)點(dian)是(shi)否(fou)存(cun)在(zai),若(ruo)存(cun)在(zai)則(ze)進(jin)行(xing)數(shu)據(ju)同(tong)步(bu),從(cong)而(er)使(shi)自(zi)身(shen)數(shu)據(ju)盡(jin)量(liang)完(wan)整(zheng)。除(chu)了(le)同(tong)步(bu)宕(dang)機(ji)期(qi)間(jian)的(de)數(shu)據(ju)外(wai),操(cao)作(zuo)事(shi)件(jian)也(ye)要(yao)實(shi)時(shi)同(tong)步(bu),如(ru)節(jie)點(dian)出(chu)現(xian)報(bao)警(jing)後(hou),確(que)認(ren)一(yi)個(ge)節(jie)點(dian)的(de)報(bao)警(jing),其(qi)他(ta)節(jie)點(dian)的(de)報(bao)警(jing)也(ye)同(tong)時(shi)被(bei)確(que)認(ren)。除(chu)了(le)報(bao)警(jing)確(que)認(ren)外(wai),操(cao)作(zuo)事(shi)件(jian)還(hai)包(bao)括(kuo):數據操作記錄。

三、平行節點與熱備的區別
1、平行節點都在工作,如都進行數據采集、數據存儲。而熱備是工作節點進行采集,數據下置、報警確認操作動作都是針對工作節點,備用節點與其數據同步。
2、youyupingxingjiedianzhongmeigejiediandouyukongzhixitongjinxingdulideshujutongxin,duogejiedianhuishikongzhixitongdetongxinkaixiaochengbeizengjia。errebeimoshizhiyouyigejiedianyukongzhixitongtongxin。
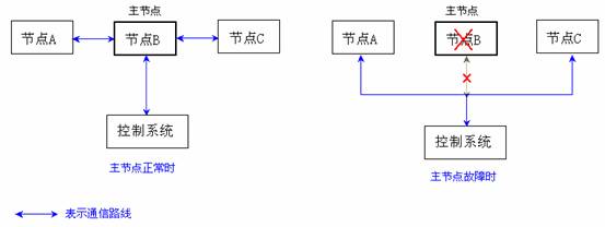
四、主節點
在(zai)具(ju)有(you)平(ping)行(xing)節(jie)點(dian)的(de)係(xi)統(tong)中(zhong),采(cai)集(ji)對(dui)象(xiang)通(tong)訊(xun)負(fu)荷(he)會(hui)隨(sui)著(zhe)平(ping)行(xing)節(jie)點(dian)數(shu)的(de)增(zeng)加(jia)而(er)線(xian)性(xing)增(zeng)加(jia),從(cong)而(er)使(shi)得(de)采(cai)集(ji)速(su)度(du)變(bian)慢(man)。為(wei)了(le)解(jie)決(jue)這(zhe)個(ge)問(wen)題(ti),我(wo)們(men)可(ke)以(yi)指(zhi)定(ding)平(ping)行(xing)節(jie)點(dian)中(zhong)的(de)某(mou)個(ge)節(jie)點(dian)為(wei)主(zhu)節(jie)點(dian),主(zhu)節(jie)點(dian)負(fu)責(ze)數(shu)據(ju)采(cai)集(ji)任(ren)務(wu),其(qi)他(ta)節(jie)點(dian)都(dou)從(cong)節(jie)點(dian)獲(huo)取(qu)數(shu)據(ju),而(er)當(dang)主(zhu)節(jie)點(dian)故(gu)障(zhang)時(shi),其(qi)他(ta)節(jie)點(dian)才(cai)進(jin)行(xing)數(shu)據(ju)采(cai)集(ji)。下(xia)圖(tu)分(fen)別(bie)為(wei)主(zhu)節(jie)點(dian)正(zheng)常(chang)和(he)故(gu)障(zhang)時(shi)通(tong)信(xin)示(shi)意(yi)圖(tu),圖(tu)中(zhong)帶(dai)箭(jian)頭(tou)蘭(lan)線(xian)表(biao)示(shi)通(tong)信(xin)路(lu)徑(jing)。

五、平行節點的配置
進入開發環境,在導航樹中選擇“本地/並行節點”,如下圖中所示,將出現並行節點設置框:

在對話框中點擊“增加”按鈕,將出現如下節點定義對話框:

選中列表中的某個節點,通過“修改”或“刪除”按鈕可以編輯已有的節點,也可以通過“設置/取消主節點”按鈕將其設置為主節點或取消其主節點身份。
在(zai)每(mei)個(ge)平(ping)行(xing)節(jie)點(dian)啟(qi)動(dong)時(shi),若(ruo)其(qi)他(ta)平(ping)行(xing)節(jie)點(dian)已(yi)經(jing)運(yun)行(xing),會(hui)出(chu)現(xian)同(tong)步(bu)節(jie)點(dian)選(xuan)擇(ze)對(dui)話(hua)框(kuang),在(zai)對(dui)話(hua)框(kuang)中(zhong)可(ke)以(yi)手(shou)工(gong)選(xuan)擇(ze)與(yu)哪(na)個(ge)節(jie)點(dian)同(tong)步(bu),也(ye)可(ke)以(yi)忽(hu)略(lve)該(gai)對(dui)話(hua)框(kuang),讓(rang)係(xi)統(tong)自(zi)動(dong)與(yu)其(qi)他(ta)節(jie)點(dian)同(tong)步(bu)。自(zi)動(dong)同(tong)步(bu)將(jiang)逐(zhu)一(yi)同(tong)步(bu)其(qi)他(ta)活(huo)動(dong)節(jie)點(dian)的(de)曆(li)史(shi)數(shu)據(ju),所(suo)以(yi)花(hua)費(fei)的(de)時(shi)間(jian)要(yao)長(chang)些(xie)。
|