|
¸ÅÊö
|
|
NHR1300ϵÁÐɵ¹ÏʽģºýPIDµ÷½ÚÆ÷²ÉÓÃÄ£¿é»¯½á¹¹·½°¸£¬½á¹¹¼òµ¥¡¢²Ù×÷·½±ã¡¢ÐԼ۱ȸߣ¬ÊÊÓÃÓÚËÜÁÏ¡¢Ê³Æ·¡¢°ü×°»úеµÈÐÐÒµ¡£
µ¥Í¨µÀÊäÈ룬˫ÆÁLEDÊýÂëÏÔʾ¡£
¾ß±¸33ÖÖÐźÅÊäÈ빦ÄÜ£¬¿ÉÈÎÒâÑ¡ÔñÊäÈëÐźÅÀàÐÍ£¬0.3£¥¼¶²âÁ¿¾«¶È¡£
Èȵç×è\ÈȵçżÐźŷֱæÂÊ¿ÉÇл»£º1¡æ»ò0.1¡æ¡£
¾ß±¸ÉÏÏÂÏÞ±¨¾¯/Æ«²î±¨¾¯¹¦ÄÜ£¬´øLED±¨¾¯µÆÖ¸Ê¾¡£
´øPID²ÎÊý×ÔÕû¶¨¹¦ÄÜ£¬¿ØÖÆÊä³öÊÖ¶¯/×Ô¶¯ÎÞÈÅÇл»¹¦ÄÜ£¬¿ØÖÆÊä³öÓжàÖÖ·½Ê½¿ÉÑ¡£¬¿ØÖÆ×¼È·¡£
Ö§³ÖRS485´®Ðнӿڣ¬²ÉÓñê×¼MODBUS RTUͨѶÐÒé¡£
´øDC24VÀ¡µçÊä³ö£¬ÎªÏÖ³¡±äËÍÆ÷Åäµç¡£
ÊäÈë¡¢Êä³ö¡¢µçÔ´¡¢Í¨Ñ¶Ï໥֮¼ä²ÉÓùâµç¸ôÀë¼¼Êõ¡£
¾ß±¸¶àÖÖÍâÐγߴ缰Ñùʽ¹©Óû§Ñ¡Ôñ¡£
²ÎÊýÉ趨ÃÜÂëËø¶¨£¬²ÎÊýÉèÖöϵçÓÀ¾Ã±£´æ¡£
|
|
¡¡
|
|
ÒDZíÃæ°å
|
 |
 |
 |
 |
 |
| 160*80mm(AÐÍ) |
80*160mm(BÐÍ) |
96*96mm(CÐÍ) |
96*48mm(DÐÍ) |
48*96mm(EÐÍ) |
 |
 |
 |
| 72*72mm(FÐÍ) |
48*48mm(HÐÍ) |
|
|
¡¡
|
|
²ÎÊý¹¦ÄÜ
|
|
|
|
×¢£ºÒÔÉϲÎÊýΪÒDZíÈ«²¿²ÎÊý£¬Èç¹û²»ÊÇÈ«¹¦ÄÜÒÇ±í£¬Ôòδѡ¹¦ÄÜËù¶ÔÓ¦µÄ²ÎÊý½«²»ÓèÏÔʾ¡£
|
|
¡¡
|
|
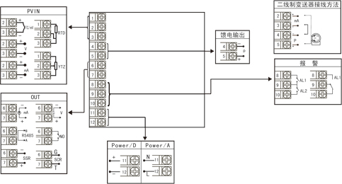
ÒDZí½ÓÏßͼ
|
|

|
| ͼһ |
 |
¹æ¸ñ³ß´çΪA¡¢B¡¢C¡¢D¡¢EÐͽÓÏßͼ
×¢£ººáÊúʽÒDZíºó¸Ç½ÓÏß¶Ë×Ó·½Ïò²»Ò»Ñù£¬¼ûʾÒâͼ1¡£ |
|
|

|
|
|
|

|
|
×¢£ºÉÏÊö½ÓÏßͼÖÐÔÚͬһ×é¶Ë×Ó±êÓв»Í¬¹¦ÄܵÄ,Ö»ÄÜÑ¡ÔñÆäÖÐÒ»ÖÖ¹¦ÄÜ¡£ÈçRS485ͨѶ¹¦ÄܺͿØÖÆÊä³ö¹¦ÄÜÔÚͬһ×éOUT½ÓÏß¶Ë×ÓÉÏ£¬Ö»ÄÜÑ¡ÔñÒ»ÖÖ¡£ÈôÁ½ÕßÐèͬʱ´æÔÚʱ,¿ØÖÆÊä³öÖ»ÄÜÑ¡Ôñ¿ª¹ØÁ¿Êä³öÇÒ½ÓÏß¶Ë×ÓÔÚAL2ÉÏ¡£
|
|
¡¡
|
|
ÒDZíÑ¡ÐÍ
|
|
NHR-1300¡õ-¡õ-¡õ/¡õ/¡õ( )-¡õ-( )
¢Ù ¢Ú ¢Û ¢Ü ¢Ý ¢Þ ¢ß
|
| ¢Ù¹æ¸ñ³ß´ç |
¢ÚÊäÈë·Ö¶ÈºÅ |
| ´úÂë |
¿í*¸ß*Éî |
´úÂë |
·Ö¶ÈºÅ£¨²âÁ¿·¶Î§£© |
A
B
C
D
E
F
H |
160*80*110mm£¨ºáʽ£©
80*160*110mm£¨Êúʽ£©
96*96*110mm£¨·½Ê½£©
96*48*110mm£¨ºáʽ£©
48*96*110mm£¨Êúʽ£©
72*72*110mm£¨·½Ê½£©
48*48*110mm£¨·½Ê½£© |
00
01
02
03
04
05
06
07
08
09
10
11
12
13
14
15
16
17
18
19
20
21
22
23
24
25
26
27
28
29
30
31
32
33
34
35
55 |
ÈȵçżB(400¡«1800¡æ)
ÈȵçżS(0¡«1600¡æ)
ÈȵçżK(0¡«1300¡æ)
ÈȵçżE·Ö¶È(0¡«1000¡æ)
ÈȵçżT·Ö¶È(-200.0¡«400.0¡æ)
ÈȵçżJ·Ö¶È(0¡«1200¡æ)
ÈȵçżR·Ö¶È(0¡«1600¡æ)
ÈȵçżN·Ö¶È(0¡«1300¡æ)
ÈȵçżF2·Ö¶È(700¡«2000¡æ)
ÈȵçżWre3-25·Ö¶È(0¡«2300¡æ)
ÈȵçżWre5-26·Ö¶È(0¡«2300¡æ)
Èȵç×èCU50(-50.0¡«150.0¡æ)
Èȵç×èCU53(-50.0¡«150.0¡æ)
Èȵç×èCU100(-50.0¡«150.0¡æ)
Èȵç×èPT100(-200.0¡«650.0¡æ)
Èȵç×èBA1(-200.0.0¡«600.0¡æ)
Èȵç×èBA2£¨-200.0¡«600.0¡æ£©
ÏßÐÔµç×è0¡«1KΩ(-1999¡«9999)
Ô¶´«µç×è0-350Ω (-1999¡«9999)
Ô¶´«µç×è30-350Ω (-1999¡«9999)
0¡«20mV (-1999¡«9999)
0¡«40mV (-1999¡«9999)
0¡«100mV (-1999¡«9999)
ÄÚ²¿±£Áô
ÄÚ²¿±£Áô
0¡«20mA (-1999¡«9999)
0¡«10mA (-1999¡«9999)
4¡«20mA (-1999¡«9999)
0¡«5V (-1999¡«9999)
1¡«5V (-1999¡«9999)
ÄÚ²¿±£Áô
0¡«10V (-1999¡«9999)
0¡«10mA¿ª·½ (-1999¡«9999)
4¡«20mA¿ª·½ (-1999¡«9999)
0¡«5V¿ª·½ (-1999¡«9999)
1¡«5V¿ª·½ (-1999¡«9999)
È«Çл» |
| ¢Û¿ØÖÆÊä³ö£¨OUT£© |
| ´úÂë |
Êä³öÀàÐÍ£¨¸ºÔصç×èRL£© |
0
1
2
3
4
K1
K2
K3
D1 |
4-20mA(RL≤600Ω)
1-5V(RL≥250KΩ)
0-10mA(RL≤1.2KΩ)
0-5V(RL≥250KΩ)
0-20mA(RL≤600Ω)
¼ÌµçÆ÷½ÓµãÊä³ö
µ¥Ïà¿É¿Ø¹è¹ýÁã´¥·¢Âö³åÊä³ö
¹Ì̬¼ÌµçÆ÷Çý¶¯µçѹÊä³ö
RS-485ͨѸ½Ó¿Ú£¨Modbus£© |
| ¢Ü±¨¾¯µãÊý£¨¼ÌµçÆ÷´¥µãÊä³ö£© |
| ´úÂë |
±¨¾¯ÏÞÊý |
X
1
2 |
ÎÞÊä³ö
1ÏÞ±¨¾¯
2ÏÞ±¨¾¯ |
| ¢ÝÀ¡µçÊä³ö |
| ´úÂë |
À¡µçÊä³ö£¨Êä³öµçѹ£© |
X
P |
ÎÞÊä³ö
1·À¡µçÊä³ö
Èç“P£¨24£©”±íʾÀ¡µçÊä³ö24V¡£ |
| ¢Þ¹©µçµçÔ´ |
| ´úÂë |
µçѹ·¶Î§ |
A
D |
AC/DC 100-240V(AC/50-60Hz)
DC 20-29V |
| ¢ß±¸×¢ |
| ÎÞ±¸×¢¿ÉÊ¡ÂÔ |
|
|
±¸×¢£º
|
|
1¡¢Ñ¡ÐÍʱÇë¸ù¾Ý½ÓÏßͼÀ´Ñ¡Ôñ¹¦ÄÜ£¬ÓÉÓڳߴçСµÄÒDZí½ÓÏß¶Ë×ÓÉÙ´ø²»ÁËÈ«¹¦ÄÜ£¬ÓеŦÄÜÔÚͬ×é¶Ë×ÓÉÏÖ»ÄÜÑ¡ÔñÆäÖÐÒ»ÖÖ¹¦ÄÜ¡£
2¡¢ÔÚдÐͺÅʱ±ØÐëÍêÕû£¬Ã»ÓÐÑ¡µ½µÄ¹¦ÄÜÏî²»ÄÜÊ¡ÂÔ£¬±ØÐëÓÓX”²¹ÉÏ¡£
Àý1£ºNHR-1300A-55-0/2/P(24)-A
Àý2£ºNHR-1300C-27-K1/X/X-D
|