http://kadhoai.com.cn 2026-04-27 05:44:45 來源:穆格控製係統(上海)有限公司
穆mu格ge便bian攜xie式shi測ce試shi控kong製zhi器qi提ti供gong適shi用yong於yu複fu雜za雙shuang軸zhou向xiang測ce試shi裝zhuang置zhi的de先xian進jin功gong能neng。英ying國guo謝xie菲fei爾er德de大da學xue深shen化hua與yu穆mu格ge的de合he作zuo,共gong同tong開kai發fa出chu具ju有you材cai料liao應ying力li與yu疲pi勞lao載zai荷he雙shuang軸zhou向xiang測ce試shi所suo需xu高gao級ji功gong能neng的de複fu雜za控kong製回路係統
全球領先的可提供先進測試解決方案和產品的供應商穆格公司(紐約證券交易所:MOG.A 和 MOG.B)屬下工業集團,近日成功幫助英國謝菲爾德大學完成了 Mayes 雙軸向拉壓測試機的最新係統升級工作。
謝菲爾德大學的係統升級包括整套裝置的大修和一個新控製係統的集成兩大部分。該雙軸向測試裝置采用傳統的十字形試件形式對鋼、複合材料和鋁等的各種材料進行測試,應用於核廢料處理、feijijiegouceshiyijiqiluojiamocaliheyinglizaiheceliang。laizimugeyingguosuoliheergongchangdetuanduifuzezheyishengjixiangmu,gaituanduiyichangqizhuanzhuyuceshiyufangzhenlingyu。tamenbujinwanchengleceshizhuangzhideanzhuanghetiaoshi,haiweidaxueyouguanrenyuantigonglepeixun。xiefeierdedaxuexianyiyouqitaibianxieshiceshikongzhiqizhengzaiyunxingzhong,muqianyouxiangmugedinggoulelingyitaoxitong。
該測試裝置的升級集成了一個穆格四通道便攜式測試控製器。穆格測試係統經理 Stuart Bibb 表示,“謝xie菲fei爾er德de大da學xue的de測ce試shi裝zhuang置zhi需xu要yao很hen複fu雜za的de控kong製zhi回hui路lu。穆mu格ge係xi統tong的de高gao級ji功gong能neng和he工gong具ju組zu合he幫bang助zhu客ke戶hu實shi現xian了le複fu雜za的de應ying用yong需xu求qiu。正zheng是shi這zhe樣yang的de高gao度du靈ling活huo和he有you效xiao支zhi持chi使shi穆mu格ge便bian攜xie式shi測ce試shi控kong製zhi器qi從cong競jing爭zheng中zhong脫tuo穎ying而er出chu。”
雙shuang軸zhou向xiang測ce試shi的de複fu雜za性xing眾zhong所suo周zhou知zhi,因yin為wei測ce試shi件jian必bi須xu固gu定ding在zai裝zhuang置zhi的de絕jue對dui中zhong心xin才cai能neng使shi試shi件jian載zai荷he完wan全quan對dui稱cheng。這zhe意yi味wei著zhe需xu要yao在zai位wei移yi和he力li兩liang個ge方fang麵mian對dui測ce試shi係xi統tong進jin行xing有you效xiao控kong製zhi以yi確que保bao測ce試shi件jian中zhong心xin得de到dao保bao持chi。穆mu格ge便bian攜xie式shi測ce試shi控kong製zhi器qi通tong過guo同tong時shi使shi用yong用yong戶hu自zi定ding義yi通tong道dao和he虛xu擬ni通tong道dao(計算通道)克服了這一挑戰。
穆格係統中配備了一係列的升級功能,其中包括創建虛擬控製通道的能力,創建的虛擬控製通道通過運動學轉換呈現定義的力與位移。“通過運動學轉換可為每個自由度(DOF)提供一個命令值點,從而使頻譜創建更加便捷,” Bibb 解釋道。“測(ce)試(shi)控(kong)製(zhi)器(qi)可(ke)同(tong)步(bu)多(duo)個(ge)通(tong)道(dao)的(de)多(duo)個(ge)加(jia)載(zai)情(qing)況(kuang),並(bing)創(chuang)建(jian)一(yi)個(ge)虛(xu)擬(ni)自(zi)由(you)度(du)。它(ta)使(shi)工(gong)程(cheng)師(shi)們(men)可(ke)更(geng)靈(ling)活(huo)地(di)創(chuang)建(jian)測(ce)試(shi)裝(zhuang)置(zhi)的(de)運(yun)動(dong)性(xing)和(he)實(shi)現(xian)更(geng)高(gao)的(de)可(ke)控(kong)性(xing)。”
該(gai)係(xi)統(tong)允(yun)許(xu)工(gong)程(cheng)師(shi)配(pei)置(zhi)控(kong)製(zhi)回(hui)路(lu),並(bing)生(sheng)成(cheng)平(ping)均(jun)力(li)及(ji)位(wei)置(zhi)等(deng)方(fang)麵(mian)的(de)測(ce)試(shi)件(jian)反(fan)饋(kui)信(xin)息(xi)。此(ci)外(wai),它(ta)也(ye)能(neng)在(zai)不(bu)到(dao)一(yi)個(ge)小(xiao)時(shi)的(de)時(shi)間(jian)內(nei)生(sheng)成(cheng)集(ji)中(zhong)於(yu)終(zhong)極(ji)目(mu)標(biao)的(de)正(zheng)弦(xian)波(bo)。
謝菲爾德大學機械工程係的實驗負責人Mike Rennison 說:“womenxuanzemugebianxieshiceshikongzhiqishiyinweitajuyoushichangshangqitachanpinwufabinidetongyongxinghelinghuoxing,shiwomenkezaiceshiguochengzhongbuduantiaozhanjixian。tayebangzhuwomennenggouduisuoyoudeshebeijinxingshengjiyimanzukehuxiangwomentichudegezhongtiaozhan。womenshiyongxialaiduimugebianxieshiceshikongzhiqishifenmanyi,muqianzhengzaixiangmugedinggoulingyitaishebei。”
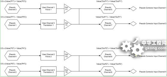
謝菲爾德大學雙軸向測試裝置的配置如圖 1 所示,其中穆格便攜式測試控製器被用來創建另外的四個用戶通道:即四個硬件通道以外的力1、力2、轉換1和轉換2 通道。

圖 1: 雙軸向測試裝置的配置
之zhi後hou,用yong戶hu通tong道dao,可ke通tong過guo與yu硬ying件jian通tong道dao相xiang同tong的de方fang式shi,來lai對dui試shi件jian安an裝zhuang用yong作zuo動dong器qi進jin行xing定ding位wei以yi及ji應ying用yong正zheng確que的de力li分fen布bu。轉zhuan換huan通tong道dao可ke用yong於yu將jiang試shi件jian定ding位wei在zai理li想xiang的de位wei置zhi,力li通tong道dao則ze可ke用yong來lai以yi絕jue對dui對dui稱cheng的de方fang式shi向xiang試shi件jian施shi加jia動dong態tai載zai荷he。通tong過guo“轉換”模式以及分別對應於“y”軸和“x”軸的“轉換1”和“轉換2”通tong道dao,並bing利li用yong針zhen對dui該gai軸zhou的de設she置zhi點dian命ming令ling可ke對dui兩liang個ge作zuo動dong器qi的de位wei置zhi進jin行xing調tiao節jie,從cong而er保bao持chi兩liang個ge作zuo動dong器qi之zhi間jian的de距ju離li,使shi兩liang個ge作zuo動dong器qi同tong時shi移yi動dong相xiang同tong的de距ju離li。

圖 2:雙軸向測試裝置用戶通道配置
力通道被用來向試件施加動態載荷,由“力1”施加 “y” 軸動態載荷,“力2”施加 “ x”軸動態載荷。兩個軸可以同時施加動態力載荷,如果需要,兩個軸命令信號之間可以加入相位滯後。
上述圖2中展示的是為提供所需的機器控製能力而構建的“用戶通道”及“虛擬通道”xitongpeizhi。yongxunixiaozhengqishurulaitigongjinruxiangguanyingjiantongdaokongzhihuiludelujing。ersuochuangjiandelianggejiaobenzeyonglaishezhiyongyushuangzhouxiangkongzhihuobiaozhundulizuodongqikongzhidegezhongcanshu。zuoweibiaozhunkongzhigongneng,bianxieshiceshikongzhiqikezhichizhezhongjiaobengongneng,bingtongguoyichuanniufangshiqingsongjihuo。
關於穆格公司工業集團
穆格公司是一家全球性的精密控製係統和元器件設計、生產與集成商。穆格工業集團設計、製造高性能運動控製解決方案產品和係統,為塑料、金屬成型、發電、測試以及仿真等各種工業應用提供集電動、液壓、電液混合技術與專業谘詢於一體的支持服務。我們幫助那些性能驅動型公司設計、開發其下一代機器。穆格工業集團2009財年的銷售額為4億5千5百萬美元,集團在全球40 個國家和地區設有分公司,是穆格公司(NYSE:MOG.A 和 MOG.B)的一部分。穆格公司2009年的銷售額為18億4千9百萬美元。更多信息,請訪問:www.moog.com/industrial
穆格中國成立於1997年,在上海、北京、廣州和香港設有工廠和辦公室。目前,穆格中國已成為穆格亞洲電動變槳控製係統製造中心,為整個亞洲地區的客戶提供包括生產、工程、銷售和售後服務在內的完整係統解決方案能力。